Murray Mower Solenoid - When your murray mower won't start, there may be several reasons.

Murray Mower Solenoid - When your murray mower won't start, there may be several reasons.. 4.7 out of 5 stars. A wiring diagram is a simplified traditional pictorial depiction of an electric circuit. Pole style single pole (chassis ground) unique terminal post and sleeve will accommodate both 5/16 and 1/4 terminal eyelets. I first tested the solenoid by jumping the terminals. When your murray mower won't start, there may be several reasons.

Solenoid 1002004ma/1002004 murray fits some lawn tractor mower units. (meter reads 12.4 at battery side of solenoid as well) this made the starter turn sluggishly or just bump the flywheel, and only once out of ten did it turn enough to crank but did not. Solenoid for murray 24285,424285,7701100ma,7769224ma,94613ma (*3319) $8.99. Starter solenoid replaces murray 21261 pole style: Metal in motion explains how to properly and accurately test the starting solenoid on a riding lawn mower.www.metalinmotionshop.comto learn how to test lawn.

How To Rewire A Riding Lawn Mower Super Easy Youtube
How To Rewire A Riding Lawn Mower Super Easy Youtube from i.ytimg.com
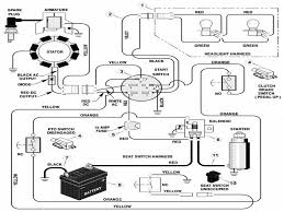
The manual lists the solenoid as part number 094613. This item engages and routes the battery electrical supply to the engine starter when the ignition switch is rotated to the start position. Starter solenoid replaces murray 21261 pole style: Murray craftsman 30 mid engine rider (sears lawn mower starter solenoid wiring diagram murray lawn mower wire. I knew fixing my riding mower was necessary. Locate the solenoid of the mower. When i turn the key i got no response. Today, murray wears its brand proudly as the get it done.

Locate the solenoid of the mower.

Shop great deals on murray lawnmower solenoid parts. Unique terminal post and sleeve will accommodate both 5/16 and 1/4 terminal eyelets. (meter reads 12.4 at battery side of solenoid as well) this made the starter turn sluggishly or just bump the flywheel, and only once out of ten did it turn enough to crank but did not. Repair guides and support for riding lawn tractors sold under the murray brand name, currently owned by briggs & stratton. Murray 92377ma key switch for lawn mowers. I first tested the solenoid by jumping the terminals. Pole style single pole (chassis ground) unique terminal post and sleeve will accommodate both 5/16 and 1/4 terminal eyelets. Yixin universal solenoid relay fit for trombetta ariens husqvarna ayp murray toro bolens mtd snapper troy bilt briggs stratton bad boy hako simplicity polaris 4.5 out of 5 stars 37 $13.50 $ 13. Metal in motion explains how to properly and accurately test the starting solenoid on a riding lawn mower.www.metalinmotionshop.comto learn how to test lawn. Single pole (chassis ground) equipment type: I have a 14hp ohv murray riding mower. How can i get a wiring diagram for a murry select riding mower, model number xsa, with a hp briggs and stratton engine, model number 31c 5/5. #1 selling oregon starter solenoid.

Shop great deals on murray lawnmower solenoid parts. Murry 30 riding mower, hit a rock with blade while running, engine died. Get outdoors for some landscaping or spruce up your garden! This item engages and routes the battery electrical supply to the engine starter when the ignition switch is rotated to the start position. May 25, · i need a wireing diragram of a solenoid switch, on a murray riding mower model #x92b, 16 hp.

Wiring Solenoid Mower Questions Answers With Pictures Fixya
Wiring Solenoid Mower Questions Answers With Pictures Fixya from www.fixya.com
Genuine oem part # 399671 | rc item # 1567877. Unique terminal post and sleeve will accommodate both 5/16 and 1/4 terminal eyelets. $13.51 click here to enlarge picture. Murray 92377ma key switch for lawn mowers. Repair guides and support for riding lawn tractors sold under the murray brand name, currently owned by briggs & stratton. Find out lawn mower solenoid. #1 selling oregon starter solenoid. Murry 30 riding mower, hit a rock with blade while running, engine died.

Model numbers on murray push mowers and walk behind mowers are normally on the center of the deck between the brackets that mount the lower handle.

I am replacing the solenoid on my old murray 38515x92a riding mower. In this video i go over how to diagnose, test, and replace a faulty starter solenoid on a riding lawn mower. Today, murray wears its brand proudly as the get it done. After some searching i found that 7701100 replaces the 094613, so i ordered the 7701100. #1 selling oregon starter solenoid. Murry 30 riding mower, hit a rock with blade while running, engine died. Genuine oem part # 399671 | rc item # 1567877. Wiring instructions were on the packaging. I knew fixing my riding mower was necessary. Solenoid for murray 24285,424285,7701100ma,7769224ma,94613ma (*3319) $8.99. What you need to do is just jump the points of the solenoid. Between the earth and the solenoid coil terminal or simply run a temporary connection from a good earth point on the mower to the solenoid coil earth terminal and see if it operates with the switch. Yixin universal solenoid relay fit for trombetta ariens husqvarna ayp murray toro bolens mtd snapper troy bilt briggs stratton bad boy hako simplicity polaris 4.5 out of 5 stars 37 $13.50 $ 13.

Today, murray wears its brand proudly as the get it done. Solenoid for murray 24285,424285,7701100ma,7769224ma,94613ma (*3319) $8.99. Murray ® push mowers & lawn equipment. Yixin universal solenoid relay fit for trombetta ariens husqvarna ayp murray toro bolens mtd snapper troy bilt briggs stratton bad boy hako simplicity polaris 4.5 out of 5 stars 37 $13.50 $ 13. Murray 92377ma key switch for lawn mowers.

Lawn Tractor Lawns Mower Replacement Parts Starter Solenoid Murray Garden Truck Yard Garden Outdoor Living Lawn Mowers
Lawn Tractor Lawns Mower Replacement Parts Starter Solenoid Murray Garden Truck Yard Garden Outdoor Living Lawn Mowers from i.ebayimg.com
What you need to do is just jump the points of the solenoid. 4.5 out of 5 stars. Between the earth and the solenoid coil terminal or simply run a temporary connection from a good earth point on the mower to the solenoid coil earth terminal and see if it operates with the switch. It's really a simple thing. #1 selling oregon starter solenoid. Equipment type walk behind lawn mower. (meter reads 12.4 at battery side of solenoid as well) this made the starter turn sluggishly or just bump the flywheel, and only once out of ten did it turn enough to crank but did not. Starter solenoid replaces murray 21261 pole style:

Wiring instructions were on the packaging.

Murray ® push mowers & lawn equipment. Starter solenoid replaces murray 21261 pole style: Asked by me august 4, 2020. Murry 30 riding mower, hit a rock with blade while running, engine died. 4.5 out of 5 stars. There are two points in the back of the solenoid. This one is four and the fourth is for ground. Genuine oem part # 399671 | rc item # 1567877. #1 selling oregon starter solenoid. Affordable and efficient, murray products have been getting the job done for over 90 years. May 25, · i need a wireing diragram of a solenoid switch, on a murray riding mower model #x92b, 16 hp. I knew fixing my riding mower was necessary. How to remove the starter solenoid on a murray mower.

Posting Komentar

Lebih baru Lebih lama

Facebook